Las copias de seguridad de NMM SQL VDI AG tienen un inicio con retraso en una configuración de AG de múltiples subredes
This article applies to
This article does not apply to
This article is not tied to any specific product.
Not all product versions are identified in this article.
Symptoms
n/a
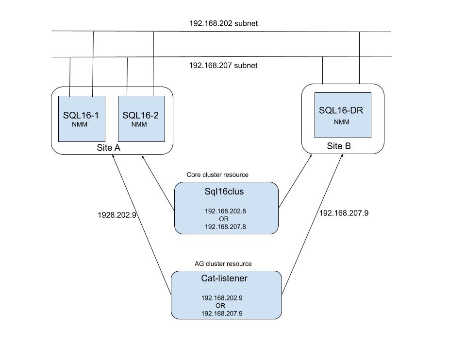
El servidor de SQL está en una configuración de múltiples subredes. El cliente de SQL está configurado con CNO (objeto de nombre del clúster) o con el nombre del proceso de escucha. Consulte a continuación una representación de dicha configuración:
servidor de NetWorker: Redhat Linux 7.7, NetWorker versión 19.1.1
Cliente de NMM: 19.2.0.2
El nombre del proceso de escucha de AG/CNO de SQL tiene dos direcciones IP en el DNS, una para cada subred. Sin embargo, solo una dirección IP está activa en un momento determinado. Cuando se ejecuta la copia de seguridad de NMM para CNO o el proceso de escucha de AG, el servidor de NetWorker almacenará en caché ambas direcciones IP indicadas por el DNS e intentará conectarse a cada dirección IP en el orden de la resolución. Si la dirección IP utilizada es la IP activa, la conexión se realiza correctamente y se procede con la generación de la copia de seguridad. Si la dirección IP que se utiliza para la conexión está inactiva u off-line, el intento de conexión fallará debido a un tiempo de espera agotado (el tiempo de espera predeterminado de TCP puede ser de unos 180 segundos) antes de intentar con la dirección IP activa y que la conexión se realice correctamente con esta. Generalmente, los registros solo muestran los intentos de conexión a la dirección IP fallida. El retraso en el tiempo de espera depende del sistema operativo con el mensaje que se indica a continuación, que se registra en «daemon.raw» del servidor de NetWorker.
172089 02/25/2020 08:19:33 PM nsrjobd RPC error No se puede establecer la conexión con "portmapper" al host "cat-listener.aqua.local" con la dirección "192.168.207.9" en el número de puerto 7938.
172089 02/25/2020 08:21:40 PM nsrexecd RPC error No se puede establecer la conexión con "portmapper" al host "cat-listener.aqua.local" con la dirección "192.168.207.9" en el número de puerto 7938.
Observe que los procesos del servidor de NetWorker, como nsrjobd/nsrexecd/nsrmmdbd, intentan conectarse a una dirección IP inactiva y 2 minutos después, "nsrexecd" intenta conectarse a la misma dirección IP. En este ejemplo, los intentos anteriores causan un retraso de 4 minutos antes de que se realice un intento de conexión a la dirección IP activa y se inicie la generación de la copia de seguridad.
Dado que las copias de seguridad de registros de SQL normalmente se configuran cada 30 minutos aproximadamente, esto afecta el rendimiento general de la copia de seguridad.
El servidor de SQL está en una configuración de múltiples subredes. El cliente de SQL está configurado con CNO (objeto de nombre del clúster) o con el nombre del proceso de escucha. Consulte a continuación una representación de dicha configuración:
servidor de NetWorker: Redhat Linux 7.7, NetWorker versión 19.1.1
Cliente de NMM: 19.2.0.2
El nombre del proceso de escucha de AG/CNO de SQL tiene dos direcciones IP en el DNS, una para cada subred. Sin embargo, solo una dirección IP está activa en un momento determinado. Cuando se ejecuta la copia de seguridad de NMM para CNO o el proceso de escucha de AG, el servidor de NetWorker almacenará en caché ambas direcciones IP indicadas por el DNS e intentará conectarse a cada dirección IP en el orden de la resolución. Si la dirección IP utilizada es la IP activa, la conexión se realiza correctamente y se procede con la generación de la copia de seguridad. Si la dirección IP que se utiliza para la conexión está inactiva u off-line, el intento de conexión fallará debido a un tiempo de espera agotado (el tiempo de espera predeterminado de TCP puede ser de unos 180 segundos) antes de intentar con la dirección IP activa y que la conexión se realice correctamente con esta. Generalmente, los registros solo muestran los intentos de conexión a la dirección IP fallida. El retraso en el tiempo de espera depende del sistema operativo con el mensaje que se indica a continuación, que se registra en «daemon.raw» del servidor de NetWorker.
172089 02/25/2020 08:19:33 PM nsrjobd RPC error No se puede establecer la conexión con "portmapper" al host "cat-listener.aqua.local" con la dirección "192.168.207.9" en el número de puerto 7938.
172089 02/25/2020 08:21:40 PM nsrexecd RPC error No se puede establecer la conexión con "portmapper" al host "cat-listener.aqua.local" con la dirección "192.168.207.9" en el número de puerto 7938.
Observe que los procesos del servidor de NetWorker, como nsrjobd/nsrexecd/nsrmmdbd, intentan conectarse a una dirección IP inactiva y 2 minutos después, "nsrexecd" intenta conectarse a la misma dirección IP. En este ejemplo, los intentos anteriores causan un retraso de 4 minutos antes de que se realice un intento de conexión a la dirección IP activa y se inicie la generación de la copia de seguridad.
Dado que las copias de seguridad de registros de SQL normalmente se configuran cada 30 minutos aproximadamente, esto afecta el rendimiento general de la copia de seguridad.
Cause
El servidor de NetWorker intenta conectarse a una dirección IP inactiva antes de conectarse a la dirección IP activa, lo que da como resultado un retraso en el inicio de la generación de la copia de seguridad.
Resolution
Se modificó el parámetro de tcp_sync_retries para acelerar el fallo del intento de conexión
Affected Products
NetWorkerProducts
NetWorkerArticle Properties
Article Number: 000069414
Article Type: Solution
Last Modified: 25 Apr 2025
Version: 3
Find answers to your questions from other Dell users
Support Services
Check if your device is covered by Support Services.