NMM SQL VDI AG -varmuuskopioinnit viivästyvät usean aliverkon AG-kokoonpanossa
This article applies to
This article does not apply to
This article is not tied to any specific product.
Not all product versions are identified in this article.
Symptoms
–
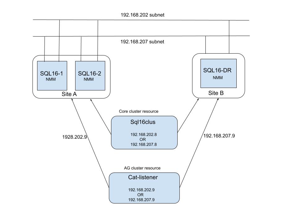
SQL-palvelin on määritetty usean aliverkon kokoonpanoon. SQL-asiakasohjelma määritetään joko CNO:n (Cluster Name Object) tai kuuntelijan nimen kanssa. Esimerkkikokoonpano:
Networker-palvelin: Redhat Linux 7.7, NetWorker 19.1.1
NMM-asiakasohjelma: 19.2.0.2
SQL AG -kuuntelijan nimessä / CNO:ssa on kaksi DNS-IP-osoitetta, yksi kullekin aliverkolle. Mutta vain yksi IP-osoite on aktiivinen kerrallaan. Kun AG-kuuntelijan/CNO:n NMM-varmuuskopiointi suoritetaan, NetWorker-palvelin tallentaa molemmat DNS:n ilmoittamat IP-osoitteet välimuistiinsa ja yrittää muodostaa yhteyden kumpaankin IP-osoitteeseen ratkaisujärjestyksessä. Jos käytetty IP-osoite on aktiivinen, yhteys onnistuu ja varmuuskopiointi jatkuu. Jos yhteyden muodostamiseen käytetty IP-osoite ei ole aktiivinen tai jos se on offline-tilassa, yhteyden muodostaminen epäonnistuu aikakatkaisun vuoksi (TCP-aikakatkaisun oletusarvona voi olla n. 180 sekuntia) ennen aktiivisen IP-osoitteen kokeilemista ja yhteyden onnistumista. Lokeissa näkyvät usein vain epäonnistuneet yhteysyritykset. Aikakatkaisun viive määräytyy käyttöjärjestelmän mukaan. Seuraava viesti on kirjattu Networker-palvelimen daemon.raw-tiedostoonr.
172089 02/25/2020 08:19:33 PM nsrjobd RPC error Unable to create the connection with 'portmapper' to host 'cat-listener.aqua.local' with address '192.168.207.9' at port number 7938.
172089 02/25/2020 08:21:40 PM nsrexecd RPC error Unable to create the connection with 'portmapper' to host 'cat-listener.aqua.local' with address '192.168.207.9' at port number 7938.
Huomaa, miten NetWorker-palvelinprosessit, kuten nsrjobd/nsrexecd/nsrmmdbd, yrittävät muodostaa yhteyden ei-aktiiviseen IP-osoitteeseen ja miten nsrexecd yrittää muodostaa yhteyden samaan IP-osoitteeseen kaksi minuuttia myöhemmin. Tässä esimerkissä kuvatut yritykset aiheuttavat neljän minuutin viiveen, ennen kuin yhteys yritetään muodostaa aktiiviseen IP-osoitteeseen ja varmuuskopiointi alkaa.
Koska SQL-lokin varmuuskopiointi määritetään normaalisti 30 minuutin välein, tämä viive vaikuttaa varmuuskopioinnin kokonaistoimintaan.
SQL-palvelin on määritetty usean aliverkon kokoonpanoon. SQL-asiakasohjelma määritetään joko CNO:n (Cluster Name Object) tai kuuntelijan nimen kanssa. Esimerkkikokoonpano:
Networker-palvelin: Redhat Linux 7.7, NetWorker 19.1.1
NMM-asiakasohjelma: 19.2.0.2
SQL AG -kuuntelijan nimessä / CNO:ssa on kaksi DNS-IP-osoitetta, yksi kullekin aliverkolle. Mutta vain yksi IP-osoite on aktiivinen kerrallaan. Kun AG-kuuntelijan/CNO:n NMM-varmuuskopiointi suoritetaan, NetWorker-palvelin tallentaa molemmat DNS:n ilmoittamat IP-osoitteet välimuistiinsa ja yrittää muodostaa yhteyden kumpaankin IP-osoitteeseen ratkaisujärjestyksessä. Jos käytetty IP-osoite on aktiivinen, yhteys onnistuu ja varmuuskopiointi jatkuu. Jos yhteyden muodostamiseen käytetty IP-osoite ei ole aktiivinen tai jos se on offline-tilassa, yhteyden muodostaminen epäonnistuu aikakatkaisun vuoksi (TCP-aikakatkaisun oletusarvona voi olla n. 180 sekuntia) ennen aktiivisen IP-osoitteen kokeilemista ja yhteyden onnistumista. Lokeissa näkyvät usein vain epäonnistuneet yhteysyritykset. Aikakatkaisun viive määräytyy käyttöjärjestelmän mukaan. Seuraava viesti on kirjattu Networker-palvelimen daemon.raw-tiedostoonr.
172089 02/25/2020 08:19:33 PM nsrjobd RPC error Unable to create the connection with 'portmapper' to host 'cat-listener.aqua.local' with address '192.168.207.9' at port number 7938.
172089 02/25/2020 08:21:40 PM nsrexecd RPC error Unable to create the connection with 'portmapper' to host 'cat-listener.aqua.local' with address '192.168.207.9' at port number 7938.
Huomaa, miten NetWorker-palvelinprosessit, kuten nsrjobd/nsrexecd/nsrmmdbd, yrittävät muodostaa yhteyden ei-aktiiviseen IP-osoitteeseen ja miten nsrexecd yrittää muodostaa yhteyden samaan IP-osoitteeseen kaksi minuuttia myöhemmin. Tässä esimerkissä kuvatut yritykset aiheuttavat neljän minuutin viiveen, ennen kuin yhteys yritetään muodostaa aktiiviseen IP-osoitteeseen ja varmuuskopiointi alkaa.
Koska SQL-lokin varmuuskopiointi määritetään normaalisti 30 minuutin välein, tämä viive vaikuttaa varmuuskopioinnin kokonaistoimintaan.
Cause
NetWorker-palvelin yrittää muodostaa yhteyden ei-aktiiviseen IP-osoitteeseen, ennen kuin se muodostaa yhteyden aktiiviseen IP-osoitteeseen, mikä aiheuttaa varmuuskopioinnin käynnistysviiveen.
Resolution
Muokattu tcp_sync_retries-parametrin arvoa, jotta yhteysyritykset epäonnistuvat nopeammin
Affected Products
NetWorkerProducts
NetWorkerArticle Properties
Article Number: 000069414
Article Type: Solution
Last Modified: 25 Apr 2025
Version: 3
Find answers to your questions from other Dell users
Support Services
Check if your device is covered by Support Services.